知識大全:真空干燥箱的注意事項 介紹真空干燥箱注意事項
真空干燥箱使用前請用戶務必遵守以下所列各項安全注意事項1.真空箱必須有效接地。2.抽真空或者加熱時不能用手觸摸門上的玻璃,人應離門有大于1米以上的距離。3.真空箱不能烘烤易燃、易爆以及含有腐蝕性的物品。4.真空箱不需連續抽氣體用時,應先關閉真空閥,再關閉真空電機電源開關,以免真空泵油倒灌至箱內。5.真空箱如出現故障,務必請專業人員修理。

真空干燥箱要先抽真空再升溫加熱的原因如下: 1、如果按先升溫加熱再抽真空的程序操作,加熱的空氣被真空泵抽出去的時候,熱量必然會被帶到真空泵上去,從而導致真空泵溫升過高,有可能使真空泵效率下降。 2、加熱后的氣體被導向真空壓力表,真空壓力表就會產生溫升。如果溫升超過了真空壓力表規定的使用溫度范圍,就可能使真空壓力表產生示值誤差?! ≌_的使用恒溫真空干燥箱方法應該先抽真空再升溫加熱。待達到了額定溫度后如發現真空度有所下降時再適當加抽一下。這樣做對于延長設備的使用壽命是有利的?! ?3、工件放入真空箱里抽真空是為了抽去工件材質中可以抽去的氣體成分。如果先加熱工件,氣體遇熱就會膨脹。由于真空箱的密封性非常好,膨脹氣體所產生的巨大壓力有可能使觀察窗鋼化玻璃爆裂。這是一個潛在的危險。按先抽真空再升溫加熱的程序操作,就可以避免這種危險。

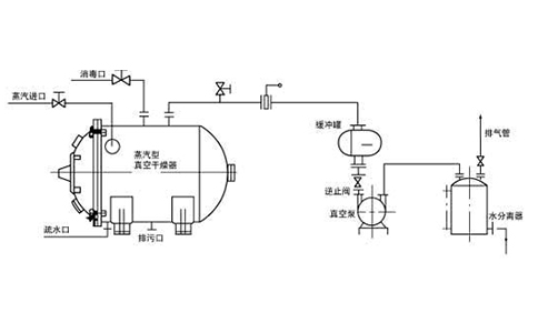
新款真空干燥箱使用方法使用環境要求:a)溫度: 5~40℃b)相對濕度:≤85%RHc)電源電壓: AC220V±10% 50Hzd)周圍無強烈震動及腐蝕性氣體影響抽真空調試:a)將箱門關上并將門拉手旋緊到位,關閉放氣閥(使橡皮塞上的孔與放氣閥上的孔扭偏90°),開啟真空閥(由逆時針旋轉90°),***次使用可能真空閥開關較緊,可用力旋轉。b)用隨機配件真空連接管(內徑:Φ16mm壁厚:10mm)將真空干燥箱抽氣管(外徑:Φ16mm)和真空泵(2XZ-2型,進氣口外徑Φ16mm)連接牢固(6090及6210型已連接好)。接通真空泵電源,開始抽氣,當真空表指示值達到-0.1Mpa時,先關閉真空閥后關閉真空泵電源,以防止真空泵機油倒流到工作室內,(6090及6210型無真空閥,可直接關閉面板上真空泵電源)此時箱內處于真空狀態。真空箱調試:在真空度調試完畢后,可作如下操作:a.打開真空箱電源,此時電源指示燈應亮(6090及6210型應再分別打開控溫儀開關)控溫儀通電自檢,PV屏顯示工作室內測量溫度,SV屏顯示出廠時設定的溫度??販貎x上AT及HEAT等燈應亮,表示儀表進入加溫的工作狀態。b.修改設定溫度1.按一下控溫儀的功能鍵(SET);PV屏顯示SP字符后,可用鍵頭按鈕進行設定溫度的修改(6090與6210型對2及3個儀表應分別設定修改,以下類同)。2.修改完畢后,再按一下SET鍵,PV屏顯示ST字符,設定定時時間。如不使用定時功能,則仍然讓其ST=03.再按一下SET鍵,使PV屏顯示工作室溫度,SV屏顯示新的設定溫度。儀表AT及HEAT燈亮,此時儀表重新進入加溫的工作狀態。c.當工作室內溫度接近設定溫度時,HEAT燈忽亮忽暗,表示加熱進入PID調節階段,儀表有時測量溫度超過設定溫度,有時低于設定溫度屬正?,F象。當測量溫度接近或等于設定溫度后,再待1~2h后工作室進入恒溫狀態,物品進入干燥階段。d.所需溫度較低時,可采用二次設定方式,如所需工作溫度70℃,***次先設定60℃,等溫度過沖開始回落后,再第二次設定70℃,這樣可降低甚至杜絕溫度過沖現象,盡快進入恒溫狀態。e.當物品干燥完畢后,關上電源,如果加速降溫,則打開放氣閥使真空度為0,待5分鐘左右再打開箱門。4.若工作室內干燥物的濕度較大,產生的水氣會影響真空泵的性能,建議在干燥箱和真空泵之間,串入一個"干燥/過濾器"。
真空干燥箱溫度控制器:傳感器異常報警 若顯示窗上排顯示---,表示溫度傳感器故障或溫度超過測量范圍或控制器本身故障,控制器自動斷開加熱輸出,蜂鳴器連續鳴叫,報警燈常亮,請仔細檢查溫度傳感器及其接線。上偏差超溫報警時,蜂鳴器嘀、嘀聲鳴叫,ALM報警燈常亮;下偏差報警時,蜂鳴器嘀、嘀聲鳴叫,ALM報警燈閃爍,若由于改變溫度設定值而產生超溫報警,ALM報警燈點亮,但蜂鳴器不鳴叫。蜂鳴器鳴叫時可按任意鍵消音。移位鍵:在設定狀態點擊此鍵可使設定值移位閃爍修改。減小鍵:在設定狀態點擊此鍵可使設定值遞減,長按此鍵可使設定值連續遞減。8.增加鍵:在設定狀態點擊此鍵可使設定值遞加,長按此鍵可使設定值連續遞加。在設定狀態下若1分鐘之內無任何鍵按下,控制器會自動返回到正常顯示狀態。
關鍵詞:知識大全:真空干燥箱的注意事項,介紹真空干燥箱注意事項
聯系我們



